Eladó felújított ház Budapest XXII. kerület
| Kedvencbe | Megosztás | Árfigyelő |
| FIX 3% lakáshitelre megvehető | ||
| 130 000 000 HUF | ||
Ingatlan adatai
- Eladó vagy kiadó:Eladó
- Település:Budapest XXII. kerület
- Kategória:Ház
- Alkategória:Családi ház
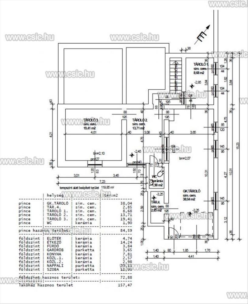
- Alapterület:135 m2
- Telekterület:671 m2
- Csere is:Nem
- Hirdető:Cég
- Élő videón megtekinthető:Nem
- Építés éve:1995
- Szobaszám:4
- Állapot:Felújított
- Hány szintes az ingatlan:nincs megadva
- Tetőtér:nincs megadva
- Komfortosság:Összkomfortos
- Parkolási lehetőség:Garázsban
- Fűtés:nincs megadva
- Bútorozottság:nincs megadva
- Fényviszony:nincs megadva
- Tájolás:nincs megadva
- Kilátás:nincs megadva
- Internet:nincs megadva
- Akadálymentesített:nincs megadva
- Energiatanúsítvány:nincs megadva
- Villany:Van
- Víz:Van
- Gáz:Van
- Csatorna:Van
- Üzenetküldés
- Hívás


Hitel ajánlat
Ingatlan hirdetés leírása
BUDAFOK XXII RÓZSAVÖLGY 4 SZOBA CSALÁDI HÁZ FELÚJÍTOTT
Budafok, Rózsavölgy csendes, zöldövezeti részén, panorámás kilátással kínálok megvételre egy teljes körűen felújított családi házat. Mintha új lenne!Az ingatlan több generáció számára is ideális lehet, az alsó szint rugalmasan alakítható, így több szoba, vagy akár egy teljesen külön lakrész is kialakítható.
Főbb jellemzők:
•73 m²-es nappali szint: nappali + 2 hálószoba
•Energiahatékony szigetelés:
- 15 cm külső fal
- 20 cm födémszigetelés üveggyapottal
- 20 cm tetőszigetelés kőzetgyapottal
•Új nyílászárók: műanyag ablakok, szigetelt alumínium redőnyök, szúnyoghálók
•Új tető, előkészített tetőtér beépítési lehetőséggel (1, 8 m felett kb. 25 M², összesen két hálószoba és fürdőszoba alakítható ki)
Szuterén szint:
- külön lakás alakítható ki
- a villany- és vízvezetékek teljes felújítása megtörtént
- leválasztott közművek, önálló mérőórák
- kétállásos garázs, motorizált garázskapuval
•Északi panoráma
A környék előnyei:
Nyugodt, kertes házas övezet sok zöldfelülettel és családbarát hangulattal. a mindennapokat megkönnyíti a közeli villamos- és buszmegálló (5 perc séta), valamint Kelenföld vasútállomás, az Etele Pláza és Őrmező gyors elérhetősége. Autóval az M7-es autópálya közelsége ad kényelmes kapcsolatot a Balaton és az agglomeráció irányába.
✨ Ide csak beköltözni kell – minden adott egy kényelmes, nyugodt otthonhoz. FIX 3% lakáshitelre megvehető

